電動閥門接線原理圖
電動閥門種類還是比較多的,比如電動球閥、電動蝶閥等,這些不同的電動閥門接線方式也是不一樣的,下面分別為大家介紹并附上對應的接線原理圖。
首先我們來看看電動球閥,電動球閥是一種可防止管路發生爆炸狀況的設備,即該電氣元件符合標準,可用于要求的場合,不僅可應用于一般的石油,天然氣,環保,水處理等,包括化工化學行業、石油等工作條件較為惡劣的地方,電動球閥通過380V/220V/DC24V等電源為驅動電源,以開關量信號或模擬量信號(4-20mA、1-10V DC、1-5V DC)為控制信號,可使閥門運動到所需位置,實現其自動化控制。不同的電壓及控制形式,接線的方式也均不相同。
電動球閥接線原理圖如下:

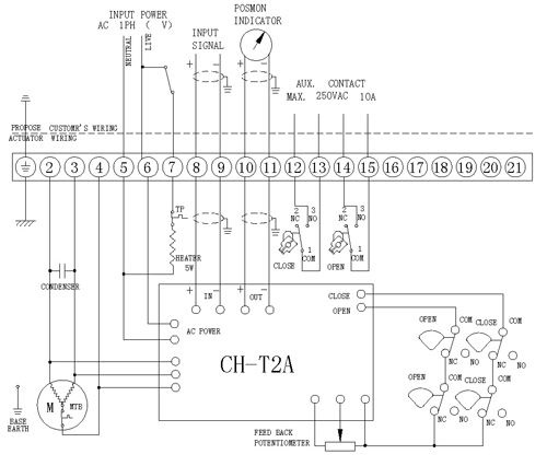
電動蝶閥能承受內部爆炸性混合物的爆炸壓力并阻止和周圍的爆炸性混合物傳爆,殼體為硬質鋁合金,耐腐蝕性強,防護等級為 IP67。電機為全封閉式鼠籠式電機,扭矩大,慣性力小,絕緣等級為 F 級,內置過熱保護開關,可防止電動執行器堵轉電機過熱時損壞電機,并帶有手輪設計,可以用于斷電時操作,保證安全可靠。同電動球閥一樣,電動蝶閥同樣是通過380V/220V/DC24V等電源為驅動電源,不同的電壓及控制形式,所對應的接線方式也均不相同,用戶需進行詳細了解及認知。
電動蝶閥接線原理圖如下:

以上就是電動閥門的接線原理圖及相關說明,希望對大家有所幫助。
上一篇新聞:磁翻柱液位計廠家選擇哪家好?
下一篇新聞:帶有報警開關的磁翻柱液位計




浙公網安備 33032402001116號
